您好,欢迎来到广西琛航检验技术服务有限公司官网!
固体散装危险货物的种类及船舶载运检查要点
文章导读:
1、固体散装危险货物的种类;
2、IMSBC规则中具有化学危险性的货物清单;
3、500总吨及以上载运不同类别危险货物的固体散装运输危险货物船舶和货物处所的适用要求;
4、检查要点(文件检查、货物处所消防设备检查、货物处所通风系统检查、人员防护的检查、货物检查)
5、典型缺陷。
一、固体散装危险货物的种类
1
4.1类(易燃固体):本类物质为易燃固体和通过摩擦可能引起火灾的固体。
2
4.2类(易自燃物质):本类物质为遇空气后不需提供能量即易自热的物质,但自燃性物质除外。
3
4.3类(遇水散发易燃气体的物质 ):本类物质为与水发生相互作用后易自燃或产生的易燃气体达到危险数量的物质。
4
5.1类(氧化性物质):本类物质为本身虽不一定可燃,但一般通过释放氧气而可能引起其他物质燃烧或促进其燃烧的物质。
5
6.1类(有毒物质):本类物质为如吞入或吸入,或接触皮肤会造成死亡或严重伤害,或危害人体健康的物质,目前IMSBC规则中暂无允许散装运输的第6类货物。
6
7类(放射性物质):本类物质为所含放射性核素使托运货物的放射性浓度和总放射性均超过IMDG规则2.7.7.2.1至2.7.7.2.6所规定值的任何物质。
7
8类(腐蚀品):本类物质为通过化学作用会对所接触的活体组织造成严重损害,或实质性损害甚至毁坏其他货物或运输工具的任何物质,目前IMSBC规则中暂无允许散装运输的第8类货物。
8
9类(其他危险物质和物品):本类物质为运输期间具有其他类别所未包括的危险的物质。
二、IMSBC规则中具有化学危险性的货物清单

三、500总吨及以上载运不同类别危险货物的固体散装运输危险货物船舶和货物处所的适用要求

四、检查要点
(一)证书、文书检查
检查船舶是否持有有效的《海上船舶危险货物适装证书》,证书是否按照法规要求进行了年度检验/中间检验;核查船舶历史航次的航次计划、货物装载清单、货物资料等,检查船舶所载货物是否为《海上船舶危险货物适装证书货品表》所载货物。
图1 海上船舶危险货物适装证书

图2 海上船舶危险货物适装证书货品表
(二)货物处所消防设备检查
1.对于散装载运4.1类、4.2类、5.1类、9类危险货物的船舶,检查船上消防泵是否设置位于适当位置的遥控启动装置;消防泵是否可以立即启动;在同时接入4具水枪时,出水压力是否可以射到货物处所的任何部分。
2.对于散装载运4.1类、4.3类以及4.2类中含有溶剂萃取物的种子饼、硝酸铵、硝酸铵化肥,5.1类和9类中的硝酸铵、硝酸铵化肥等危险货物的船舶,检查船上货物处所内是否设置了电器设备和电线,如有是否为合格的防爆型电器设备或者为能完全隔离的电器系统,例如可通过拆除该电器系统的连接线,但拆除保险丝的方式除外。
3.对于散装载运4.1类、4.2类、4.3类、5.1类中的含有溶剂萃取物的种子饼、硝酸铵、硝酸铵化肥等危险货物的船舶,检查货物处所与A类机器处所的限界面舱壁是否隔热至A-60级标准。
(三)货物处所通风系统检查

图3 货舱自然通风设备
1.对于所有载运固体散装危险货物的船舶,应首先检查是否设置了通风设备,如未设置机械通风,应设有自然通风。
2.对于散装载运4.3类、4.2类中的含有溶剂萃取物的种子饼、硝酸铵、硝酸铵化肥等危险货物的船舶,检查货物所有是否设置了动力通风,通风能力是否可以达到每小时至少换气6次。
3.对于散装载运4.1类、4.3类、4.2类和5.1类以及9类中的含有溶剂萃取物的种子饼、硝酸铵、硝酸铵化肥等危险货物的船舶,在通风系统的入口和出口是否设置了适宜的金属丝网保护,对于载运4.3类以及4.2类中的含有溶剂萃取物的种子饼、硝酸铵、硝酸铵化肥货物的船舶货物处所风机应能避免易燃气体和空气混合物着火的可能性。

图4 IMSBC规则中要求持续通风的货物

图5 每一装货处所至少由2台风机进行机械通风的货物
(四)人员防护的检查

图6 船员防护装备
检查船上是否配备了4套抗化学侵蚀的全面防护服,防护服的状况是否良好,是否可以罩住身体全部皮肤。
是否额外配备了2具自给式呼吸器,每具自给式呼吸器是否配备了2个备用充气瓶(如配备充气设备,则每具自给式呼吸器可仅设有1个备用气瓶)。
船上是否携带了国际海事组织《危险货物事故使用的医疗急救指南》(MFAG),是否携带了必备药品、解毒剂等。
(五)货物检查
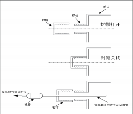
在船舶航行中是否进行定期气体测量,对于载运褐煤砖或煤的船舶,应配备一种能测量甲烷、氧气和一氧化碳浓度的仪器。该仪器应装有一个抽吸器、柔性接管和一段防火花金属管,以能从舱口范围内获得代表性样品。为就货物在货物处所内的性状获得有意义的资料,对每一货物处所均应通过一个采样点进行气体测量。但为确保在恶劣天气下灵活进行测量,每一货物处所均应设有两个采样点,一个在舱口盖或舱口围板的左舷侧,另一个在右舷侧,从这两个位置中的任一位置进行测量均妥。

五、典型缺陷




